持續創新,共創共享

相關文章推薦:
[企業新聞]綠豐環保召開安徽金邦屠宰污水處理項目總結暨復盤會
▋金邦簡介/Company profile
安徽金邦控股集團,始創于2008年,集團逐步形成以“地產開發、智慧農批、倉儲物流”為核心,商業運營、物業管理、資產管理、餐飲管理等衍生產業為輔的綜合性集團公司。我公司主要承接了金邦畜禽食品加工廢水處理工程,幫助金邦集團解決了屠宰加工廢水處理問題。
▋金邦污水站處理水量/Water treatment capacity
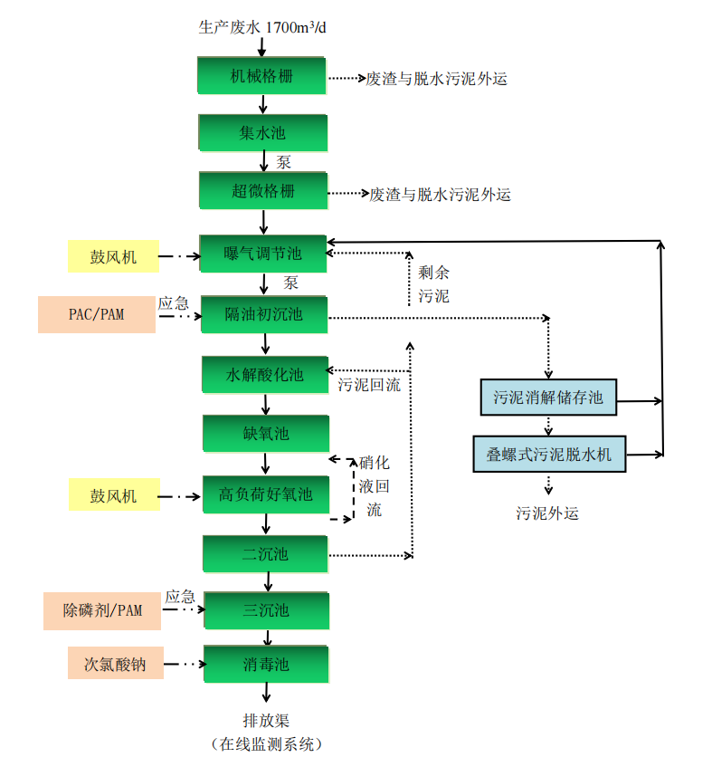
依據業主提供信息,本項目生產車間每天生產8-10h,設計水量為Q=1700m3/d,設計運行時間23h/d,即75m3/h。


▋金邦屠宰加工廢水來源/Source of waste water
根據建設單位提供的資料,本項目為新建項目,廢水主要是待宰區沖刷過程產生廢水,宰前淋浴過程產生廢水,刺殺后沖洗過程產生廢水,燙刨毛過程產生廢水,白臟整理過程產生廢水,胴體清洗過程產生的廢水,修割后沖洗過程產生廢水,及車間沖洗過程產生廢水、生活污水等。
▋金邦屠宰加工廢水-進出水水質/Inlet and outlet water quality

根據業主要求,出水水質指標需達到《肉類加工工業水污染物排放標準》(GB13457-92)中三級標準和《污水排入城鎮下水道水質標準》(GB/T31962-2015)中B級標準及蕪湖市江北污水處理廠收水要求。
▋尚品食品肉制品加工廢水特點/Characteristics of wastewater
廢水中含有大量的油脂質、毛、肉屑、骨屑、內臟雜物、未消化的食物、糞便等污物,固體懸浮物含量高。
綜上所述,通過分析表明:
(1)該廢水以COD、氨氮、SS和動植物油類為主要污染物;
(2)屬于典型有機易生化廢水
▋尚品食品肉制品加工廢水處理工藝流程/Technological process

▋主要控制指標預期去除率/Expected removal rate of main control indexes

▋污水站臭氣處理/Odor treatment of sewage station
臭氣經以上治理后能滿足《惡臭污染物排放標準》(GB14554-201)標準要求。


▋臭氣處理工藝簡圖/Odor treatment process diagram

▋項目現場/Project site



相關文章推薦:
[企業新聞]綠豐環保召開安徽金邦屠宰污水處理項目總結暨復盤會
售后服務及措施
1. 質量保證
嚴格遵守國家相關技術政策和產品安全規定進行工藝設計和工程設備配套、安裝。
嚴格執行《工程質量管理制度》組織施工。
該工程的施工、安裝、調試實行項目負責制。
強化操作管理人員培訓,確保處理系統長期穩定運行達標。
2. 售后服務
污水處理工程調試完成,交付給業主使用后,為保證廢水處理廠的長期穩定地運行,我公司作出如下承諾:
1、污水處理站投產運行后,我方將定期到廢水處理廠進行技術回訪,了解運行過程中存在的問題,以便及時解決。
2、為確保系統正常運行,本公司實行24小時跟蹤服務,我方一接到報障電話,保證及時與業主方取得聯系,采取各種途徑解決問題,包括趕到現場對系統、設備進行檢測、維修。
3、工程及設備保修一年,同時為用戶提供對本工程相關問題的免費咨詢和終身優惠維修服務,保證出水達設計排放標準。
4、一年設備保質期內,對本工程出現故障的設備和配件及時進行維修或更新。
5、超過保質期需要維修時,本公司將及時派人員維修,只收維修成本費。
6、對我公司承建的工程實行終身負責制。

掃二維碼 微信關注
詳細咨詢
聯系綠豐環保
12年專注食品工業水治理一站式服務
在這里統統幫您解決!
地址:河南省新鄉市國家863新鄉科技產業園T12
15343739724