持續創新,共創共享

相關案例:牧原食品、山東傲農、瑞航農牧、德康集團、雙匯集團、胖東來、大紅門、溫氏食品、海大集團、立華集團、加大集團、鐵騎力士集團、森盛食品、旭瑞鴨業、金邦集團、華虹集團……(點擊查看詳情)
一、污水處理項目概況
項目名稱:安徽省大別山食品有限公司——西商現代農業食品產業園環保工程項目
項目概況:本項目主要處理屠宰產生的廢水,廢水中含有大量的血污、油脂質、毛、肉屑、骨屑、內臟雜物、未消化的食物、糞便等污物,固體懸浮物含量高。
設計水量:2000m3/d
承建單位:河南綠豐環保工程有限公司

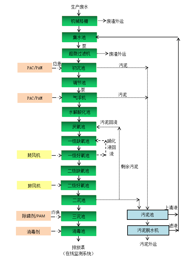
二、主體工藝
西商現代農業食品產業園環保工程屠宰廢水處理項目,采用的主體工藝是:“廢水→機械格柵→集水池→超微過濾機→初沉池→調節池→氣浮機→水解酸化池→厭氧池→一級缺氧池→一級好氧池→二級缺氧池→二級好氧池→二沉池→三沉池→消毒池→排放渠”

三、項目現場


掃二維碼 微信關注
詳細咨詢
聯系綠豐環保
12年專注食品工業水治理一站式服務
在這里統統幫您解決!
地址:河南省新鄉市國家863新鄉科技產業園T12
15343739724